注意:访问本站需要Cookie和JavaScript支持!请设置您的浏览器! 打开购物车 查看留言付款方式联系我们
初中电子 单片机教材一 单片机教材二
搜索上次看见的商品或文章:
商品名、介绍 文章名、内容
首页 电子入门 学单片机 免费资源 下载中心 商品列表 象棋在线 在线绘图 加盟五一 加入收藏 设为首页
 商品分类
※ 电子制作套件 ※
入门初学套件· 单片机应用套件
无线对讲话筒· 数字钟数字电路
收音功放套件· 功放套件
电话门铃电平· 万用表电源
LED节能灯套件· 遥控开关报警
竞赛实训设计· 传感器类套件
贴片练习套件· 显示屏套件
※ 电子实验套件 ※
单片机编程器· 初学实验套件
单片机产品· 实验板元件
LCD模块下载· 面包板
※ 电子工具 ※
仪器仪表· 电钻/钻头
焊接固定· 镊钳螺丝刀
工具套装· 元件盒胶袋
※ 电子电路板 ※
万能线路板· 感光敷铜板
收音功放成品· 其它成品板
单片机类光板· 印刷电路光板
※ 电子元器件 ※
电阻· 电容
电位器可调电阻· 二极管
三极管· 发光二极管
可控硅· 场效应管
电感线圈· 晶振滤波器
蜂鸣压垫片· 保险管灯泡
数码管点阵· 继电器干簧管
※ 贴片元器件 ※
贴片二极管· 贴片电阻/容
贴片三极管· 贴片常用IC
贴片40/74系· 贴片电感开关
贴片单片机·
※ 五金塑胶线材 ※
开关· IC插座
插头插座· 杜邦插接件
旋钮· 热缩管
电动机· 电子导线
连接线· 散热片
螺丝弹簧· 电池盒扣
电子制作盒·
※ 集成电路IC ※
单片机芯片· CD40系列IC
配单片机IC· 74LS系列IC
74HC系列IC· 运放耦合器
收发功放IC· 电源稳压IC
音乐动物IC· LED芯片
※ 模组传感器 ※
特色传感模块· 无线模块开关
传感测试探头· 气温湿传感器
※ 日常电子产品 ※
电源变压器· 图书管资料
功放收音机· 其它产品
喇叭· 音响炮筒
※ 特价电子 ※
新品优惠· 特价商品
库存回收· 停止供货
当前位置: 首页 >>> 【图片版】 【图文版】 【文字版

注:为了提高网速,图片可能被压缩! 图片仅供参考!
无线遥控门铃套件
商城价格:¥23.80 元  免费注册有礼送
贵宾价格:¥20.23 元  加入贵宾更优惠
单件重量:110 克(仅供参考,包装重量另计)
  货源充足 支持零售   加入收藏  我要评论
点这里将商品放入购物车 

如果您喜欢该商品,您可以放入购物车!当您选好商品后,您可以留下您的地址和电话并提交订单,本站会按顺序处理!

请您放心,提交订单并不表示必需购买。 提交订单仅仅是信息交流的一种方法,仅仅只代表了您临时的潜在需求,您完全可以决定不购买,并且不需要任何理由。

注:本站图片仅供参考!因各种原因,图片与实物不一定相符,不便之处敬请谅解!我们会尽快改良!

无线遥控门铃套件:适用于大中专学校的学生教学实验,是电子专业的必修课,通信技术、信息技术、机电自动化控制...技能培训(考核)的好教材(材料)。也是中小学生开展第二课堂活动的好教材。
一、产品用途:
1、产品特色:能隔墙遥控,趣味性强。
2、产品用途:门铃或呼叫器。
3、电子小礼品:组装好的产品,赠送老师、同学、家长、亲友……,展示您的学习成果,享受成功和使用的乐趣。

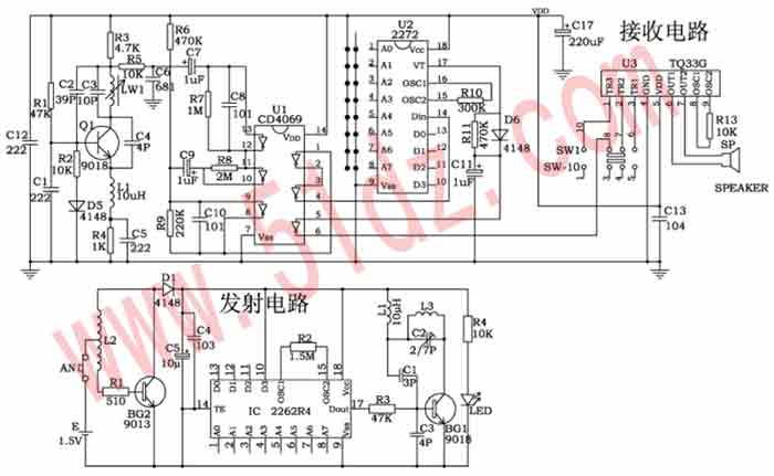
二、工作原理:
1、发射电路:按AN,BG2、L2、R1组成的升压电路把1.5V直流电转换成交流电并升压,D1整流,C5、C4滤波为发射电路提供电源。IC ⒄脚输出一串数字编码信号通过BG1放大后,由L1对外辐射。LED为信号发射指示。
2、接收电路:以Q1为核心的接收电路把电感L1上的无线电信号放大,从集电极输出一脉冲电压,通过C7进入U1放大、整形,U2解码后由⒄脚输入高电平,U1反相由⑥脚输出低电平,触发U3音乐门铃电路,使喇叭发出优美的音乐门铃声。拨动SW1可选择3种不同的音乐声。整机由2节5号电池供电,确保组装安全,本电路采用低功耗设计,确保电池能长时间使用。

套件说明:玻纤印刷电路板2块,所有元件一袋,原理图,印刷电路板图、元件清单,原理制作说明、外壳等等。

原理图如下:

印刷电路板图如下:

制作和调试
元件焊接前经万用表测量,元件焊接位置应准确无误,注意有极性的元件和外形相似的元件。
用万用表笔把U1(4069)⑥和⑦脚短路,或者U2(2272)⒄和⒅脚短路,喇叭都可奏响优美的音乐。拉开发射器和接收器的距离,用无感笔微调发射器上的C2(2/7P)使门铃发声,细调C2使遥控距离最远,调整C2时应一点一点进行,调好不再转动以免损坏元件。
调试前U2(2272)和IC(2262)①—⑧脚应悬空。为使产品之间不互相干扰,调试后的产品应自行编码,注意U2和IC的①—⑧脚的编码应完全一致(接正电源或地或悬空应相对应),如IC②脚接正电源,U2②脚也应接正电源;IC②脚接地,U2②脚也应接地;IC②脚接悬空,U2②脚也应接悬空;依此类推。


查看和发表评论
管理员一般会在8-48小时内回复,会删除无意义的留言以及重复留言,请保证留言标题清晰,内容明确!
1、评论不代表本站观点。 另外,即使是本站原创作品,本站也不保证内容绝对正确。
2、如果您拥有本文版权,并且不想在此处发表,请书面通知本站立即删除并且向您公开道歉!

2010年优惠大酬宾:凡在本商城免费注册并且提交订单购买商品者,本站都会例行赠送《电脑钻孔的万能线路板一》一块! 查看详情
本站协议 | 版权信息 |  关于我们 |  本站地图 |  营业执照 |  发票说明 |  付款方式 |  联系方式
深圳市宝安区西乡五壹电子商行——粤ICP备16073394号-1;地址:深圳西乡河西四坊183号;邮编:518102
E-mail:51dz$163.com($改为@);Tel:(0755)27947428
工作时间:9:30-12:00和13:30-17:30和18:30-20:30,无人接听时可以再打手机13537585389